Gli ingressi del nostro circuito sequenziale saranno:
X = { 0, 1 }
In uscita il nostro circuito avra' tutte le possibili stringhe di 4 bit
Z = { 0000, 0001 ..., 1111}


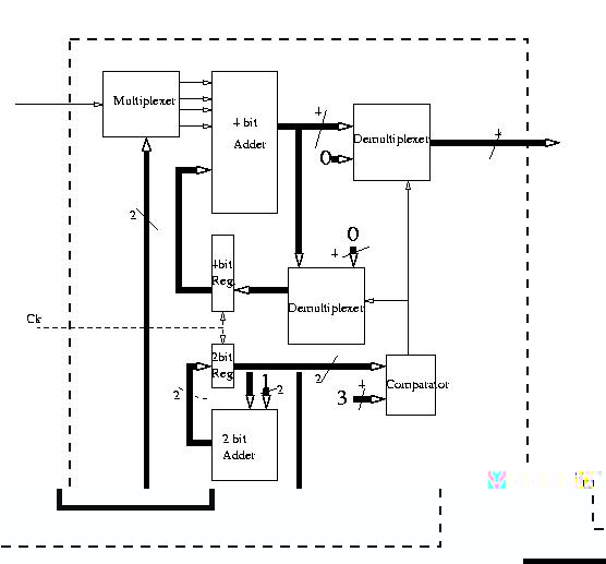
Si puo' realizzare il circuito sequenziale corrispondente al nostro automa componendo i nostri moduli nel modo seguente (ovviamente non e' l'unica possibilita').